Skip to content
info@mrespares.com.au
Phone:
+61 2 9600 7444
Register
Login
Shop Parts
Service Tools
Cart
info@mrespares.com.au
Phone:
+61 2 9600 7444
Register
Login
Shop Parts
Service Tools
Cart
Home
About
About MRE Spare Parts
Ordering Information
Terms of Trade
Privacy Policy
Delivery Policy
Returns
Feedback
Faq
Contact
Home
>
PFD112X4-E CONTROL
PRINT
PFD112X4-E CONTROL
PFD112X4-E CONTROL
Parts List
Key:
Instock.
Nilstock.
Contact MRE.
Check the parts position number [ ] matching with the drawing.
Login
to view prices.
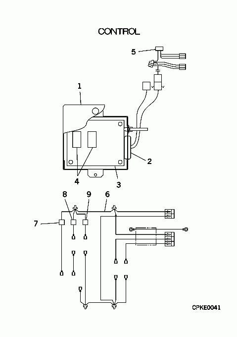
[1]
Contact
PJZ142A022
COVER
Contact
Notes:
!
[1-5]
Out of Stock
PJA006A339D
Substitute:
NO SUBS
Notes:
OUT OF PRODUCTION
[2]
Contact
S751W20X
GROMMET
Contact
Notes:
!D25
[3-4]
Contact
PJZ505A018D
PWB ASSY
Contact
Notes:
!, OUT OF PRODUCTION
[4]
Contact
SSA521A511
RELAY
Contact
Notes:
!X1,2
[5]
Contact
PCB504A248
WIRING ASSY
Contact
Notes:
!
[6-9]
Contact
PCB504A275
WIRING ASSY
Contact
Substitute:
OUT OF PRODUCTION
[7]
Contact
PCB382F099AH
COIL ASSY,SOLENOID
Contact
Substitute:
OUT OF PRODUCTION
Notes:
!20S
[8]
Contact
PCB382F099AJ
COIL ASSY,SOLENOID
Contact
Substitute:
OUT OF PRODUCTION
Notes:
!SVG
[9]
Contact
PCB382F099AK
COIL ASSY,SOLENOID
Contact
Substitute:
OUT OF PRODUCTION
Notes:
!SVH
PFD112X4-E CONTROL quantity
Add to cart
SKU:
PFD112X4-E CONTROL
Category:
Uncategorised
Home
About
About MRE Spare Parts
Ordering Information
Terms of Trade
Privacy Policy
Delivery Policy
Returns
Feedback
Faq
Contact
Login
0
0
Your Cart
Your cart is empty
Calculate Shipping