FDCA160VSA-W/1 PIPING ASSY

FDCA160VSA-W/1 PIPING ASSY

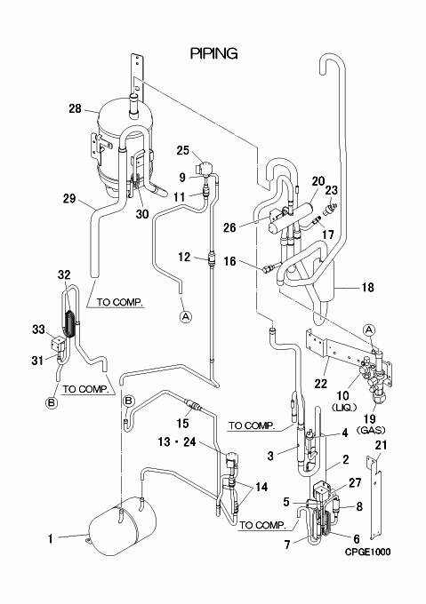
Parts List

Key:
Instock.
Nilstock.
Contact MRE.

Check the parts position number [ ] matching with the drawing. Login to view prices.

[1] In Stock
SSA352B045D
RECEIVER
[2-8] In Stock
PCB354A060B
SEPARATOR ASSY,OIL
[3] In Stock
SSA385A058
VALVE,CHECK
[4] In Stock
SSA532A083
SWITCH HP
Notes: 63H1, (HIGH PRESSURE SWITCH) - 63H1 Show Image
SSA532A083
[5] In Stock
SSA382A282
VALVE,S(2WAY)
Notes: SV6, SV6/ LENGTH 6.9CM Show Image
SSA382A282
[5-8] Contact
PCB382A241A
VALVE ASSY
Contact
[6] Contact
PCB315F083A
CAPILLARY
Contact
Notes: ?f1.0xf3.2 L1000, !D1.0XD3.2 L1000
[7] Contact
PCB315F083B
CAPILLARY
Contact
Notes: ?f1.0xf3.2 L260
[8] In Stock
SSA357A053A
STRAINER
SSA357A053A
[9] In Stock
SSA387F084
VALVE,BODY(EXP)
Notes: EEVC, Expansion Valve Body
[10] In Stock
SSA381A887
VALVE,SERVICE(1/2)
Notes: LIQ.
[11] In Stock
SSA357A051A
STRAINER
SSA357A051A
[12] In Stock
SSA357A005AA
STRAINER
SSA357A005AA
[13] In Stock
SSA387F084
VALVE,BODY(EXP)
Notes: EEVH, Expansion Valve Body
[14] In Stock
SSA357A051A
STRAINER
SSA357A051A
[15] In Stock
SSA357A005AA
STRAINER
SSA357A005AA
[16] Contact
SSA327B072
VALVE,SERVICE
Contact
[17] Contact
SSA327B075C
VALVE,SERVICE
Contact
[18-19] In Stock
PCB321G353D
PIPE(E)
[19] In Stock
SSA381A886
VALVE,SERVICE(3/4")
Notes: GAS, GAS - SUCTION 3/4 INCH
[20] In Stock
SSA382C093
VALVE,S(4WAY)
Notes: 20S
[21] Contact
PCB116A949
BRACKET
Contact
[22] In Stock
PCB116A935
BRACKET
[23] In Stock
SSA551D022C
SENSOR LP
Notes: PSL, LOW PRESSURE TRANSDUCER Show Image
SSA551D022C
[24] In Stock
SSA382F226D
COIL,SOLENOID
Notes: FOR EEVH, EEV Coil for Heating
[25] In Stock
SSA382F226A
COIL,SOLENOID
Notes: FOR EEVC, EEV coil for Cooling - White plug
[26] In Stock
PCB382F107AH
COIL ASSY,SOLENOID
Notes: FOR 20S, FOR 20S/ LENGTH 70.5CM Show Image
PCB382F107AH
[27] In Stock
PCB382F127B
COIL ASSY,SOLENOID
Notes: FOR SV6
[28] Contact
SSA351A273
ACCUMULATOR
Contact
[29-30] Contact
PCB321H189
PIPE ASSY,SUCTION
Contact
[30] Contact
PCB315F485
CAPILLARY
Contact
Notes: ?f2.2xf3.2 L250
[31] In Stock
SSA382A282
VALVE,S(2WAY)
Notes: SV1, SV6/ LENGTH 6.9CM Show Image
SSA382A282
[31-32] Contact
PCB382A295
VALVE ASSY(2WAY)
Contact
[32] Contact
PCB315F488
CAPILLARY
Contact
Notes: ?f1.0xf2.0 L1500
[33] In Stock
PCB382F127C
COIL ASSY,SOLENOID
Notes: FOR SV1
SKU: FDCA160VSA-W/1 PIPING ASSY Category:
0
    0
    Your Cart
    Your cart is empty
      Calculate Shipping